Trang vàng việt nam
×

YELLOW PAGES

TRANG VÀNG VIỆT NAM

Chỉ tìm theo tên công ty

Tìm nhiều: công ty may mặc, đồ gỗ nội thất, giao nhận vận chuyển, sản xuất bao bì

Máy Sấy Thăng Hoa Tiếp Xúc

Máy Sấy Thăng Hoa Tiếp Xúc

Nhãn hiệu
Bạch Mã
Mô tả/ ứng dụng
Công suất đa dạng từ 10 - 1000kg/ mẻ sấy
Đơn hàng tối thiểu
Liên hệ
Giấy chứng nhận
ISO 9001:2015
Thị trường chính
Toàn quốc

Thông tin liên hệ

Tên liên hệ: Mr. Tư
Di động:0942 369 799

Chi tiết sản phẩm dịch vụ

MÁY SẤY THĂNG HOA TIẾP XÚC - SẤY THĂNG HOA ĐA DẠNG SẢN PHẨM

Máy sấy thăng hoa tiếp xúc sản xuất bởi Công Ty Thiết Bị Bạch Mã - Một trong những đơn vị tiên phong trong lĩnh vực sản xuất máy sấy thăng hoa tại Việt Nam. Sản phẩm sản xuất theo tiêu chuẩn ISO 9001 và được test QC trước khi giao khách hàng.

1. Sơ lược về chức năng

Máy sấy thăng hoa tiếp xúc hay máy sấy thăng hoa trao đổi  nhiệt tiếp xúc có một số chức năng phổ biến sau:

  • Máy sấy giúp sản phẩm được sấy khô một cách nhẹ nhàng nhất

  • Máy có thể tiến hành cấp đông sản phẩm ngay trong buống sấy mà không cần sử dụng kho đông ngoài như máy sấy thăng hoa bức xạ

  • Máy được thiết kế tối ưu để dẫn nhiệt từ kệ sấy tới sản phẩm tốt nhất, từ đó tối ưu chi phí năng lượng trong quá trình sấy.

  • Sấy khô được đa dạng các sản phẩm như cà phê, rau củ, trái cây, thịt, hải sản, các món chế biến sẵn hoặc chế phẩm sinh học.

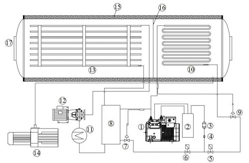
2. Cấu tạo của máy sấy thăng hoa tiếp xúc

Máy sấy thăng hoa tiếp xúc của Công Ty Thiết Bị Bạch Mã có cấu tạo gồm 4 bộ phận: Hệ thống bẫy lạnh, hệ thống bơm chân không, hệ thống kệ sấy, hệ thống bơm tuần hoàn dung môi truyền nhiệt trung gian. Cụ thể, bạn có thể xem chi tiết theo sơ đồ sau:


Sơ đồ cầu tạo máy sấy thăng hoa tiếp xúc

Chi tiết bộ phận:

1. Máy nén lạnh                                                                                                       11. Bình gia nhiệt dầu

2. Hệ thống giải nhiệt dàn ngưng                                                                           12. Bơm tuần hoàn dầu

3. Phim lọc ẩm                                                                                                         13. Kệ sấy

4. Kính soi gas                                                                                                         14. Bơm chân không

5, 6. Van điện từ                                                                                                   㺏. Thân vỏ cách nhiệt

7, 9. Van tiết lưu                                                                                                    㺐 Vách ngăn

8. Dàn trao đổi nhiệt tấm                                                                                         17. Cửa (Có kính quan sát)

10. Dàn bay hơi

3. Quy trình hoạt động máy sấy thăng hoa tiếp xúc

Máy sấy thăng hoa tiếp xúc hoạt động theo 3 giai đoạn, bao gồm:

Giai đoạn 1: Cấp đông sản phẩm

Trong giai đoạn này, máy nén lạnh sẽ hoạt động, gas lạnh đi qua dàn giải nhiệt (2) rồi qua phin lọc (3) kính soi gas số (4) khi này van điện từ số (5) đóng và van điện từ số (6) sẽ mở. Gas đi qua van tiết lưu số (7) sẽ phun tại đây và làm lạnh cho dầu là môi chất truyền nhiệt trung gian
Dầu truyền nhiệt được bơm tuần hoàn số (12) bơm qua trao đổi nhiệt dạng tấm số (8) được làm lạnh bơm lên kệ sấy để cấp đông sản phẩm. Nhiệt độ của sản phẩm sẽ được cấp đông (tuỳ từng sản phẩm mà nhiệt độ cấp đông có thể -15 -20 -25°C.

Giai đoạn 2: Sấy sơ cấp

Sau khi sản phẩm được cấp đông hoàn toàn bơm tuần hoàn dầu (12) sẽ ngừng hoạt động. Van điện từ số (5) mở ra và van điện từ số (6) đóng lại, gas lạnh lúc này sẽ đi qua van tiết lưu số (9) và làm lạnh cho dàn bay hơi (bãy lạnh) (10) của hệ thống.
Khi dàn bay hơi (10) đạt nhiệt độ nhỏ hơn –35°C thì bơm chân không (14) bắt đầu hoạt động. Khi áp suất chân không đạt dưới 100 Pa khi này bơm tuần hoàn dầu (12) hoạt động trở lại. Mai so gia nhiệt trong bình gia nhiệt dầu (11) cũng đồng thời hoạt động để cung cấp năng lượng bù năng lượng cho qua trình thăng hoa mất đi.
Trong giai đoạn này nhiệt của sản phẩm vẫn duy trì ở trạng thái < 0°C. Để nước thăng hoa làm khô sơ bộ sản phẩm

Giai đoạn 3: sấy thứ cấp.

Bình gia nhiệt dầu (11) tiếp tục cung cấp năng lượng làm nóng dầu tuần hoàn đưa nhiệt độ sản phẩm dần lên dương để loại bỏ những liên kết độ ẩm và vật liệu sấy để quá trình khô triệt để. Độ ẩm đạt sau cùng của quá trình nhỏ hơn 5%.
Hơi nước của sản phẩm bay qua hệ thống bay hơi (10) bị ngưng tụ lại. Nhằm giảm áp suất hệ thống đảm bảo cho quá trình thăng hoa được diễn ra liên tục.

4. Bạch Mã - Đơn vị tiên phong trong công nghệ sấy thăng hoa

Bắt đầu đi vào hoạt động từ năm 2018, Công Ty Thiết Bị Bạch Mã tự hào là đơn vị chuyên nghiệp đầu tiên tại Việt Nam sản xuất máy sấu thăng hoa. Sau hơn 6 năm, Bạch Mã đã cung cấp ra thị trường hơn 200 máy sấy, nhận được nhiều phản hồi tích cực từ khách hàng trong và ngoài nước.

Cam kết của chúng tôi:

  • Sản phẩm đạt chứng nhận ISO và có quy trình kiểm tra chất lượng trước khi tới tay khách hàng

  • Sản phẩm được lắp đặt, vận hành và hướng dẫn sử dụng bởi nhân viên của Thiết Bị Bạch Mã

  • Đảm bảo cung cấp dịch vụ bảo hành bảo trì qua Internet, điện thoại và xử lý tình huống trực tiếp theo tình hình cụ thể tốt nhất.

Liên hệ ngay với Bạch Mã nếu bạn cần tư vấn kỹ hơn về sản phẩm nhé!

Thông tin công ty/ nhà cung cấp

TÊN CÔNG TY
Máy Sấy Thăng Hoa Bạch Mã - Công Ty TNHH Thiết Bị Bạch Mã
LOẠI HÌNH KINH DOANH
Sản xuất, Dịch vụ
THỊ TRƯỜNG CHÍNH
Toàn quốc
MÃ SỐ THUẾ
2802609600
NĂM THÀNH LẬP
2019
CHỨNG CHỈ, CHỨNG NHẬN
ISO 9001:2015
TÊN CÔNG TY: Máy Sấy Thăng Hoa Bạch Mã - Công Ty TNHH Thiết Bị Bạch Mã
LOẠI HÌNH: Sản xuất, Dịch vụ
THỊ TRƯỜNG: Toàn quốc
MÃ SỐ THUẾ: 2802609600
NĂM THÀNH LẬP: 2019
CHỨNG CHỈ: ISO 9001:2015

Thông tin liên hệ
Chúng tôi có thể giúp gì được ban?
Tên liên hệ: Mr. Tư
Di động: 0942 369 799

MỤC LỤC NGÀNH NGHỀ

Tìm ngành theo A B C D E F G H I K L M N O P Q R S T U V W X Y Z
A B C D E F G H I K L M N O P Q R S T U V W X Y Z
Bạn là doanh nghiệp?
Đăng ký Trang vàng là cách đơn giản và hiệu quả để bạn quảng bá, bán hàng, giữ và phát triển thị phần !
Hãy gọi hoặc gửi Zalo đến 0934.498.168 (gửi Zalo)/ 0912.005.564 (gửi Zalo) để được tư vấn và hỗ trợ.

CÔNG TY CỔ PHẦN CÔNG NGHỆ VÀ THÔNG TIN DOANH NGHIỆP VIỆT
Đ/c đăng ký thuế: Số 222B, Đường Giáp Bát, Phường Giáp Bát, Quận Hoàng Mai, Hà Nội
Trụ sở Hà Nội: Tòa Nhà Vinafood1, 94 Lương Yên. P. Bạch Đằng, Q. Hai Bà Trưng, Hà Nội
VPGD TP.HCM: Lầu 4, Bách Việt Building, 65 Trần Quốc Hoàn, P. 4, Q. Tân Bình, TP. Hồ Chí Minh.
ĐKKD-MST số: 0104478506 - Do: Sở Kế Hoạch & Đầu Tư Hà Nội cấp.
Điện Thoại: 024. 3636 9512/18 - Fax: 024. 3636 9371 - E-mail: contact@trangvangvietnam.com
Copyright © 2008 Trang vàng Việt Nam. All rights reserved.